名称:一种可控氮氢核聚变设备
专利号:202510999904.8
专利权人: 高石润
技术领域
本发明属于核聚变技术领域,具体涉及一种可控氮氢核聚变设备。
背景技术
氮氢受控核聚变技术顾名思义就是使用空气中的氮元素与水中的氢元素,进行受控核聚变的一种方法。现有的核聚变装置有托克马克磁场约束聚变装置和激光约束聚变装置,但是这两种装置都有极大缺陷,存在原理先天不足的缺陷,托克马克磁场约束聚变装置主要缺陷是里面的反应温度至少上亿摄氏度,无法长久维持反应温度,由于上亿温度的磁场约束时间仅为十几分钟,无法用于可靠发电。目前氘氚核聚变反应条件是最低的但是也要上亿摄氏度的高温才可发生核聚变,这时候原料问题又凸显出来,氘虽然储量极大但是氚的储量却很少,且氚有放射性似乎并不是很好的原料,氦3是一种极好的核燃料但是其核聚变的门槛又是氘氚核聚变的一倍,要让氦3聚变至少要2亿摄氏度的高温,目前世界最先进的聚变装置也没达到2亿摄氏度高温,也即现有的核聚变装置是通过提高核聚变的温度来完成核反应。
发明内容
本发明提供一种可控氮氢核聚变设备,能够解决现有的氘氚核聚变反应温度需求高,但核聚变装置温度提升有限的技术问题。
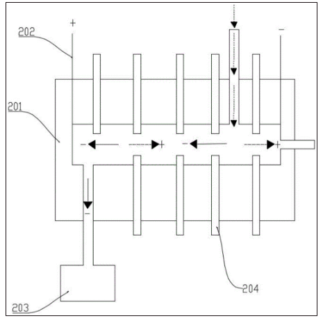
本发明提供一种可控氮氢核聚变设备,其包括氢核粒子发生装置、氮核发生装置、回旋迁移粒子加速器以及聚焦反应场;
所述氢核粒子发生装置设置有氢核粒子出口,所述氢核粒发生装置用于电离得到氢核粒子,所述氢核粒子出口将氢核粒子输送到所述回旋迁移粒子加速器中;所述回旋迁移粒子加速器包括直线段和圆弧段,氢核粒子依次穿过所述直线段和所述圆弧段速度获得增加,加速后的氢核粒子输送到所述聚焦反应场;
所述氮核发生装置设置有氮核粒子出口,所述氮核粒子发生装置用于电离得到氮核粒子,所述氮核粒子出口将低速的氮核粒子输送到所述聚焦反应场中;
加速后的氢核粒子束和低速的氮核粒子束向所述聚焦反应场的中心汇聚发生核反应。
在一些实施方式中,所述直线段包括第一管道和多个第一加速板,多个所述第一加速板间隔设置在所述第一管道上,所述第一加速板上均设置有第一穿孔,多个所述第一穿孔的轴线位于同一直线上形成直线加速路径,氢核粒子穿过所述第一穿孔时速度增加;
所述圆弧段包括第二管道和多个第二加速板,多个所述第二加速板成角度地间隔设置在所述第二管道上,所述第二加速板上设置有第二穿孔,多个所述第二穿孔形成方向偏转路径。
在一些实施方式中,所述第一管道和所述第二管道相互连接,且所述第一管道和所述第二管道的内壁施加有正极直流电,所述正极直流电用于防止氢核粒子撞击到管道的壁上。
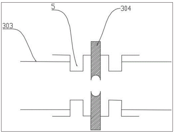
在一些实施方式中,所述第一加速板和所述第二加速板均包括第一正极加速孔板和第一负极加速孔板,所述第一正极加速孔板与外部电源的正极连接,所述第一负极加速孔板与外部电源的负极连接,所述第一正极加速孔板与所述第一负极加速孔板之间形成加速电场,氢核粒子在所述加速电场加速,且相邻加速板的所述第一负极加速孔板与所述第一正极加速孔板之间串联,且所述第一负极加速孔板与所述第一正极加速孔板之间设置有第一绝缘层。
在一些实施方式中,所述第一加速板和所述第二加速板分别通过连接器绝缘安装在相对应的管道上,所述连接器上开设有用于安装加速板的板安装孔,所述板安装孔处设置有第二绝缘层,所述连接器与相对应管道的连接处设置有第三绝缘层,以使相对应的加速板、管道与所述连接器之间绝缘连接。
在一些实施方式中,所述回旋迁移粒子加速器包括多段直线段和圆弧段,所述直线段和所述圆弧段交错连接,以使氢核粒子交错穿过所述直线段和所述圆弧段,氢核粒子的速度在穿过多段所述直线段的过程累加,所述圆弧段用于将氢核粒子注入下一级的所述直线段中。
在一些实施方式中,至少设置有两个所述回旋迁移粒子加速器,两个所述回旋迁移粒子加速器的氢核粒子束之间呈夹角地射向到所述聚焦反应场的中心,所述夹角为钝角;氮核粒子束的射入方向位于所述夹角的角平分线上,以使两束氢核粒子束与氮核粒子束在所述聚焦反应场的中心汇聚发生核反应。
在一些实施方式中,所述聚焦反应场的中心具有核反应区域,所述核反应区域设置有第三加速板,所述第三加速板包括第二正极加速孔板和第二负极加速孔板,所述第二负极加速孔板朝向氢核粒子束和氮核粒子束,以使氢核粒子束和氮核粒子束在所述核反应区域处发生核反应。
在一些实施方式中,所述核反应区域还设置有热交换装置,所述热交换装置用于冷却和吸收核反应所释放的热能;所述聚焦反应场的废料排出路径上设置有撞击板,所述撞击板将核反应后的等离子体还原成氧原子被排出所述聚焦反应场。
在一些实施方式中,所述氢核粒子发生装置和所述氮核发生装置均包括发生壳体、导向电场、抽真空装置和多个交流电极,所述导向电场的正电极和负电极分别设置在所述发生壳体的两端,多个所述交流电极间隔设置在所述发生壳体上,以使所述导向电场的正电极将离子中的电子除去,所述导向电场的负电极将带正电的核粒子排出所述发生壳体;所述抽真空装置将未电离的气体排出所述发生壳体中。
本发明提供的一种可控氮氢核聚变设备,具有以下有益效果:
本发明回旋迁移粒子加速器通过直线段和圆弧段的协同作用,利用电场对氢核粒子进行加速,实现多次重复加速。氢核粒子在直线段中受到电场力作用,电场力对粒子做功,使其动能增加,速度提高;进入圆弧段后,用圆弧段的电场强制粒子转弯,使氢核粒子的运动轨迹发生弯曲,氢核粒子的动能逐级增加,速度不断上升,使得氢核粒子能够获得足够高的速度,达到与氮核粒子相撞发生核聚变反应所需的相对速度条件,突破了库伦壁垒,为氮氢核聚变反应提供了必要前提。本发明的回旋迁移粒子加速器直线段和圆弧段的组合结构,使得氢核粒子在有限的空间内能够多次被加速,相比单纯的直线加速器,能够在相对较小的设备尺寸下实现更高的加速能量。在保证氢核粒子获得足够速度的同时,降低了设备的体积和成本,提高了整个加速过程的能量利用效率,有利于实现设备的小型化和高效化。回旋迁移粒子加速器的结构特点使其能够与其他部件如氢核粒子发生装置、氮核发生装置和聚焦反应场等实现较好的衔接和匹配。氢核粒子发生装置产生的低温带正电的氢核粒子可以直接被导入回旋迁移粒子加速器中进行加速;加速后的氢核粒子束能够按照预定的路径和方向输送到聚焦反应场,与氮核粒子束在反应中心实现精准汇聚,整个设备的各个组成部分可以形成一个有机的整体,实现高效的协同工作,提高了设备的集成度和运行可靠性,有利于设备的运行、维护和优化升级。
附图说明
为了更清楚地说明本发明的实施方式或现有技术中的技术方案,下面将对实施方式或现有技术描述中所需要使用的附图作简单地介绍。显而易见地,下面描述中的附图仅仅是示例性的,对于本领域普通技术人员来讲,在不付出创造性劳动的前提下,还可以根据提供的附图引申获得其它的实施附图。
图1为本发明实施例的回旋迁移粒子加速器的示意图;
图2为本发明实施例的连接器的示意图;
图3为本发明实施例的聚焦反应场的示意图;
图4为本发明实施例的氢核粒子发生装置的示意图。
附图:1-氢核粒子发生装置;2-氮核发生装置;201-发生壳体;202-导向电场;203-抽真空装置;204-交流电极;3-回旋迁移粒子加速器;301-直线段;302-圆弧段;303-第一管道;304-第一加速板;305-第二管道;306-第二加速板;307-第一正极加速孔板;308-第一负极加速孔板;4-聚焦反应场;5-连接器;6-第三加速板;7-撞击板。
具体实施方式
下面将结合本发明实施例中的附图,对本发明实施例中的技术方案进行清楚、完整地描述,显然,所描述的实施例仅仅是本发明一部分实施例,而不是全部的实施例。以下对至少一个示例性实施例的描述实际上仅仅是说明性的,决不作为对本发明及其应用或使用的任何限制。基于本发明中的实施例,本领域普通技术人员在没有作出创造性劳动前提下所获得的所有其他实施例,都属于本发明保护的范围。
在本发明的描述中,需要理解的是,方位词如“前、后、上、下、左、右”、“横向、竖向、垂直、水平”和“顶、底”等所指示的方位或位置关系通常是基于附图所示的方位或位置关系,仅是为了便于描述本发明和简化描述,在未作相反说明的情况下,这些方位词并不指示和暗示所指的装置或元件必须具有特定的方位或者以特定的方位构造和操作,因此不能理解为对本发明保护范围的限制;方位词“内、外”是指相对于各部件本身的轮廓的内外。
为了便于描述,在这里可以使用空间相对术语,如“在……之上”、“在……上方”、“在……上表面”、“上面的”等,用来描述如在图中所示的一个器件或特征与其他器件或特征的空间位置关系。应当理解的是,空间相对术语旨在包含除了器件在图中所描述的方位之外的在使用或操作中的不同方位。例如,如果附图中的器件被倒置,则描述为“在其他器件或构造上方”或“在其他器件或构造之上”的器件之后将被定位为“在其他器件或构造下方”或“在其他器件或构造之下”。因而,示例性术语“在……上方”可以包括“在……上方”和“在……下方”两种方位。该器件也可以其他不同方式定位(旋转90度或处于其他方位),并且对这里所使用的空间相对描述作出相应解释。
此外,需要说明的是,使用“第一”、“第二”等词语来限定零部件,仅仅是为了便于对相应零部件进行区别,如没有另行声明,上述词语并没有特殊含义,因此不能理解为对本发明保护范围的限制。
结合参见图1至图3所示,根据本发明的实施例,提供一种可控氮氢核聚变设备,其包括氢核粒子发生装置1、氮核发生装置2、回旋迁移粒子加速器3以及聚焦反应场4;氢核粒子发生装置1设置有氢核粒子出口,氢核粒发生装置用于电离得到氢核粒子,氢核粒子出口将氢核粒子输送到回旋迁移粒子加速器3中;回旋迁移粒子加速器3包括直线段301和圆弧段302,氢核粒子依次穿过直线段301和圆弧段302获得加速后,获得加速后的氢核粒子输送到聚焦反应场4;氮核发生装置2设置有氮核粒子出口,氮核粒子发生装置用于电离得到氮核粒子,氮核粒子出口将低速的氮核粒子输送到聚焦反应场4中;获得加速后的氢核粒子束和低速的氮核粒子束向聚焦反应场4的中心汇聚发生核反应。
值得说明的是,氮元素和氢元素核聚变反应产物为氧元素,其中氧是中间产物,最终生成碳和氦,本实施例涉及到中间反应生成氧元素,氮元素和氢元素核聚变反应并不发出中子流,且氮元素和氢元素储量极大易获取。氮元素和氢元素两个质量较轻的元素突破库伦壁垒到达强核力范围内而发生聚变,主要影响因素是是速度,因为两个将要发生核聚变的元素在质量已经确定接下来速度就是关键,托克马克和激光约束聚变的底层原理就是让反应元素的速度高到可以突破库伦壁垒而发生聚变,所以氮氢核聚变也要使用这个原理,经过计算当氮核和氢核之间相对速度达到光速的10%相撞时就可以发生核反应,具体而言在原子序数之和10以下的所有轻元素,之间相对速度达到光速的10%相撞时,就可以发生核聚变反应。通过计算当原子核之间的相对速度达到光速的10%,就可以将原子序数之和等于10以下的原子核聚变,因此氮氢受控核聚变技术要求两束氢核等离子流要加速到光速的10%,等离子体的最终反应场所就是聚焦反应场4。
具体的,射入到聚焦反应场4中的氢核粒子束是需要经过氢核粒子发生装置1和回旋迁移粒子加速器3得到的,氢核粒子发生装置1是氢核粒子发生系统,其原理主要是将水中的氢电解出来后,通过低温等离子体技术将氢气电离成等离子体,低温等离子体主要特点是被电离的气体中电子的温度很高,脱离原子核的束缚,但是原子核的温度很低,因此整个体系呈现较低温度状态,通过电离将装置内氢离子中的电子除去,同时将电离出来的带正电的氢核粒子导入回旋迁移粒子加速器3中。氢核粒子出口将低温带正电的氢核粒子被输送到回旋迁移粒子加速器3中,氢核粒子在依次穿过直线段301和圆弧段302的过程中,动能逐级增加获得加速后形成氢核粒子束,获得加速后的氢核粒子束向聚焦反应场4的中心汇聚。同理,氮核发生装置2与氢核发生装置原理一样,主要是将空气中的氮分离出来后通过低温等离子体电离,将氮气电离成等离子体,低温等离子体被电离的气体中电子的温度很高,基本脱离原子核的束缚,但是原子核的温度很低,因此整个体系呈现较低温度状态,将电离出来的带正电的氮核粒子导成束入到聚焦反应场4中。此时,获得加速后的氢核粒子束和低速的氮核粒子束都是向聚焦反应场4的中心汇聚,两股粒子束汇聚碰撞发生核反应。此外,在本实施例中通过对回旋迁移粒子加速器3中电场、频率等参数的精确调节,可以实现对氢核粒子加速过程的精确控制,进而精确地控制氢核粒子的速度。例如,改变直线段301中电场的频率和幅度,可以调整氢核粒子在直线段301中的加速能量,使得氢核粒子的速度能够根据不同的核聚变反应需求进行精确匹配和优化,提高了设备的灵活性和适应性,为实现不同条件下的氮氢核聚变反应提供了有力支持。
在本实施例中,回旋迁移粒子加速器3通过直线段301和圆弧段302的协同作用,利用电场对氢核粒子进行加速,同时用圆弧段302的电场强制粒子转弯,粒子在圆弧段302发生偏转,实现多次重复加速。氢核粒子在直线段301中受到电场力作用,电场力对粒子做功,使其动能增加,速度提高;进入圆弧段302后,氢核粒子发生偏转,氢核粒子的动能逐级增加,速度不断上升,使得氢核粒子能够获得足够高的速度,达到与氮核粒子相撞发生核聚变反应所需的相对速度条件,突破了库伦壁垒,为氮氢核聚变反应提供了必要前提。本实施例的回旋迁移粒子加速器3直线段301和圆弧段302的组合结构,使得氢核粒子在有限的空间内能够多次被加速,相比单纯的直线加速器,能够在相对较小的设备尺寸下实现更高的加速能量。同时减少粒子在加速过程中的能量损失,提高能量的传递和转化效率,在保证氢核粒子获得足够速度的同时,降低了设备的体积和成本,提高了整个加速过程的能量利用效率,有利于实现设备的小型化和高效化。回旋迁移粒子加速器3的结构特点使其能够与其他部件如氢核粒子发生装置1、氮核发生装置2和聚焦反应场4等实现较好的衔接和匹配。氢核粒子发生装置1产生的低温带正电的氢核粒子可以直接被导入回旋迁移粒子加速器3中进行加速;加速后的氢核粒子束能够按照预定的路径和方向输送到聚焦反应场4,与氮核粒子束在反应中心实现精准汇聚,整个设备的各个组成部分可以形成一个有机的整体,实现高效的协同工作,提高了设备的集成度和运行可靠性,有利于设备的运行、维护和优化升级。
在本实施例中,氢核粒子发生装置1与回旋迁移粒子加速器3协同,精准加速氢核粒子,使其与氮核发生装置2输送的氮核粒子在聚焦反应场4高效碰撞,突破库伦壁垒,引发核聚变。这种高效的聚变反应机制,极大提升能源释放效率,为获取持续稳定核聚变能源奠定基础,氮、氢元素来源广泛且充足,空气和水可源源不断提供原料,设备运行不依赖稀有或放射性燃料,摆脱传统能源对稀缺资源依赖,从根源上保障能源供应可持续性。各装置功能明确且相对独立,便于单独维护检修,某部分故障不影响整体,可针对性修复或升级,延长设备使用寿命,随技术进步,升级单装置提升整体性能,适应不同发展阶段需求。
值得说明的时,本实施例中回旋迁移加速器包括直线段301和圆弧段302,改变了氢核粒子在加速器的加速路径,因此,可以反应的具体需求仅设置一段直线段301和圆弧段302,优选设置有多段的直线段301和圆弧段302,这样根据设置的段数,使氢核粒子在加速器中能够获得更高的加速后,满足不同需求核反应的氢核粒子速度要求。
结合参见图1至图3所示,直线段301包括第一管道303和多个第一加速板304,第一管道303设置有氢核粒子出口,多个第一加速板304间隔设置在第一管道303上,第一加速板304上均设置有第一穿孔,多个第一穿孔的轴线位于同一直线上形成直线加速路径,氢核粒子穿过第一穿孔时速度增加;圆弧段302包括第二管道305和多个第二加速板306,第二管道305上设置有氮核粒子出口,多个第二加速板306成角度地间隔设置在第二管道305上,第二加速板306上设置有第二穿孔,多个第二穿孔形成方向偏转路径。
具体的,整个设备中,除了两个粒子发生装置用交流电,其余装置都是直流电,当氢核粒子从氢核粒子发生装置1进入第一管道303后,沿直线加速路径先后穿过各第一穿孔。此时,在第一加速板304上施加特定频率的电场,使氢核粒子每次穿过第一穿孔时,都处于电场的加速,从而受到电场力作用而加速,氢核粒子在直线段301依次穿过多个第一加速板304的第一穿孔,电场力不断对其做功,使其动能逐步增加,速度不断提高,实现直线加速。圆弧段302由第二管道305和多个成角度间隔设置的第二加速板306构成,第二加速板306上有第二穿孔形成方向偏转路径,氢核粒子从直线段301进入圆弧段302后,用圆弧段302的电场强制粒子转弯,使粒子的运动方向发生偏转,沿着圆弧路径运动。
在本实施例中,氢核粒子在直线段301依次穿过多个第一加速板304的第一穿孔,电场力不断对其做功,使其动能逐步增加,速度不断提高,实现直线加速。氢核粒子在圆弧段302其运动方向发生改变,形成圆周运动轨迹,从而再次进入下一个直线段301进行加速。如此循环,氢核粒子在直线段301和圆弧段302之间不断切换,每次经过直线段301都能获得加速,速度逐渐提高,动能不断增加,最终达到所需的高能量状态。
结合参见图1至图3所示,回旋迁移粒子加速器3包括多段直线段301和圆弧段302,直线段301和圆弧段302交错连接,以使氢核粒子交错穿过直线段301和圆弧段302,氢核粒子的加速后在穿过多段直线段301的过程累加,圆弧段302用于将氢核粒子注入下一级的直线段301中。本实施例中的回旋迁移加速器其性质既有直线粒子加速器的特性,也有回旋粒子加速器的特性;带正电的氢核粒子在回旋迁移粒子加速器3中走多条直线和多个半圆组成,且圆弧段302上的加速板设置密度是逐渐增加的,也就是说靠近出口位置的圆弧段302加速板密度最大。
具体的,氢核粒子首先被引入加速器的第一段直线段301,沿直线加速路径高速运动,依次穿过各第一加速板304的第一穿孔,电场力不断对其做功使其速度和动能增加,当氢核粒子穿过直线段301后,随即进入圆弧段302。在圆弧段302中,在加速板的路径引导下氢核粒子偏转,用圆弧段302的电场强制粒子转弯,沿圆弧路径转向,进入下一段直线段301,再次被加速。如此反复,氢核粒子在直线段301和圆弧段302间穿梭,在直线段301电场力作用下多次加速,速度逐步提升,圆弧段302仅改变运动方向,使氢核粒子不断进入后续直线段301持续加速,最终达到极高的速度和能量。
在本实施例中,氢核粒子每穿过一段直线段301,速度和动能都增加,多段直线段301的设置使这种加速效果不断累加,每段直线段301的加速作用叠加,使氢核粒子速度和能量逐步提升,最终达到足够高的能量水平,满足核聚变反应所需的相对速度等条件。多段直线段301和圆弧段302交错连接,使加速器结构紧凑,布局合理。氢核粒子在有限空间内多次被加速,减少设备占地面积,降低制造和运营成本,同时提高能量利用效率。直线段301和圆弧段302的协同作用有助于对氢核粒子束进行聚焦和准直,直线段301的第一加速板304和圆弧段302的第二加速板306可以起到一定的约束作用,使氢核粒子束在加速过程中保持较好的聚焦度和方向性,减少粒子束的发散和丢失,提高粒子束的质量和亮度,进而提高后续核聚变反应的概率。
结合参见图1至图3所示,第一加速板304和第二加速板306均包括第一正极加速孔板307和第一负极加速孔板308,第一正极加速孔板307与外部电源的正极连接,第一负极加速孔板308与外部电源的负极连接,第一正极加速孔板307与第一负极加速孔板308之间形成加速电场,氢核粒子在加速电场加速,且相邻加速板的第一负极加速孔板308与第一正极加速孔板307之间串联,且第一负极加速孔板308与第一正极加速孔板307之间设置有第一绝缘层。
具体的,氢核粒子带正电,受加速电场作用被吸引向第一负极加速孔板308,进而在电场力作用下加速穿过第一穿孔,相邻加速板的第一负极加速孔板308与第一正极加速孔板307串联,且其间有第一绝缘层,保证电场稳定,使氢核粒子在直线段301内逐级加速,每穿过一组加速板就获得一次能量提升,速度不断增加。氢核粒子进入圆弧段302的第二管道305,圆弧段302的第二加速板306结构与直线段301类似,同样由第一正极加速孔板307和第一负极加速孔板308构成,形成加速电场,同时电场对氢核粒子继续加速,使其在改变方向的同时进一步提高速度和动能,相邻加速板的连接方式和绝缘层设置保证电场稳定,氢核粒子沿圆弧路径运动时持续被加速,方向改变后顺利进入下一级直线段301。
在本实施例中,第一正极加速孔板307与第一负极加速孔板308分别连接外部电源的正负极,在两板之间形成强加速电场,这个电场为氢核粒子提供了强大的加速力,使其能够在穿过加速板时获得显著的速度和动能提升,强电场的存在确保了氢核粒子在每个加速阶段都能得到有效的加速,提高了加速效率。相邻加速板的第一负极加速孔板308与第一正极加速孔板307之间串联,保证了电场的连续性和稳定性,这种串联连接方式使得加速电场在整个加速器内保持一致的强度和方向,避免了电场的波动和不均匀性,保证了氢核粒子在加速过程中始终处于稳定的电场环境中,从而实现了匀加速运动。第一绝缘层设置在第一负极加速孔板308与第一正极加速孔板307之间,有效防止了电场的短路,由于加速板之间存在高电压差,如果没有绝缘层,可能会导致电场短路,不仅会损坏加速器的部件,还会影响加速效果,第一绝缘层的存在保证了加速板之间的绝缘性,使电场能够正常工作,保护了设备的安全运行。稳定的加速电场和良好的绝缘性能保证了氢核粒子在加速过程中能够最大限度地获得电场的能量,减少了能量损失,氢核粒子在加速板之间顺畅地穿过,避免了因电场不均匀或短路等问题导致的能量损耗,提高了能量转化效率,稳定强的加速电场和精确的控制使得氢核粒子能够在较短的时间内获得较高的速度和能量,提高了加速效率。
值得说明是,通过合理设置第一正极加速孔板307和第一负极加速孔板308的形状、尺寸以及间距,可以精确控制加速电场的强度和分布,这使得氢核粒子的加速过程更加精确可控,能够根据实际需求调整粒子的加速能量和速度,满足不同实验和应用的要求。
作为一种具体的实施方式,当设置有多段圆弧段302时,圆弧段302上的第二加速板306设置数量是逐渐增加的,也即第二段圆弧段302的第二加速板306设置数量是多于第一段圆弧段302上的设置数量,氢核粒子在加速过程中速度不断增加,其在电场中的运动轨迹也会发生变化,增加第二加速板306的数量可以更好地适应粒子速度的变化,确保在每个圆弧段306中都能对粒子进行有效的加速,避免因速度增加而导致的加速效率下降,使其在圆弧段302中始终保持稳定的运动路径。
结合参见图1至图3所示,第一加速板304和第二加速板306分别通过连接器5绝缘安装在相对应的管道上,连接器5上开设有用于安装加速板的板安装孔,板安装孔处设置有第二绝缘层,连接器5与相对应管道的连接处设置有第三绝缘层,以使相对应的加速板、管道与连接器5之间绝缘连接。
具体的,氢核粒子从氢核粒子发生装置1或上一级圆弧段302进入直线段301的第一管道303,直线段301的第一加速板304包括第一正极加速孔板307和第一负极加速孔板308,分别连接外部电源的正负极,形成加速电场,氢核粒子带正电,被加速电场吸引向第一负极加速孔板308,在电场力作用下加速穿过第一穿孔。相邻加速板的第一负极加速孔板308与第一正极加速孔板307串联,且之间设置有第一绝缘层,保证电场稳定。氢核粒子每穿过一组加速板,就获得一次能量提升,速度不断增加。第一加速板304通过连接器5绝缘安装在第一管道303上,连接器5上的板安装孔处设置有第二绝缘层,连接器5与管道的连接处设置有第三绝缘层,这些绝缘层确保加速板与管道之间绝缘,防止电场泄漏或短路,保证加速电场的稳定性和安全性。氢核粒子从直线段301进入圆弧段302的第二管道305,圆弧段302的第二加速板306结构与直线段301类似,同样由第一正极加速孔板307和第一负极加速孔板308构成,形成加速电场,在圆弧段302,第二加速板306同样通过连接器5绝缘安装在第二管道305上,连接器5上的板安装孔处设置有第二绝缘层,连接器5与管道的连接处设置有第三绝缘层。这些绝缘层确保加速板与管道之间绝缘,维持电场稳定,经过圆弧段302,用圆弧段302的电场强制粒子转弯,氢核粒子方向改变,顺利进入下一级直线段301继续加速,氢核粒子在直线段301和圆弧段302之间交替运动,每次经过直线段301和圆弧段302时都获得加速,速度和动能逐级增加。
在本实施例中,连接器5用于将加速板安装并固定在相应的管道上,为加速板提供机械支撑,确保加速板在加速器内的稳定位置,防止其在粒子加速过程中因振动或其他外力而发生位移或晃动,连接器5实现了加速板与管道之间的绝缘安装,使得加速板能够与管道保持电气上的隔离,避免电流通过管道泄漏或形成不必要的电气回路。第二绝缘层位于连接器5的板安装孔处,用于将加速板与连接器5之间进行绝缘隔离,防止加速板与连接器5之间发生电场短路或电场泄漏,保证加速板之间的电场稳定,确保加速板周围的电场分布均匀,避免因连接器5的导电性而对加速电场造成干扰或破坏,保证氢核粒子在加速过程中能够受到均匀且稳定的电场力作用。第三绝缘层设置在连接器5与管道的连接处,使管道与连接器5之间保持绝缘状态,防止电流通过连接器5传递到管道上,避免管道带电引发安全事故或对其他部件产生干扰。连接器5、第二绝缘层和第三绝缘层共同确保了加速板在管道内的稳定安装和电气绝缘,维持了加速电场的稳定性和均匀性,防止电场泄漏和短路等故障,保障了氢核粒子在加速器中能够顺利、高效地加速,同时提高了设备的安全性和可靠性。
作为一种具体的实施方式,第一加速板304对应的第一正极加速孔板307和第一负极加速孔板308上设置有第一穿孔,第二加速板306对应的第一正极加速孔板307和第一负极加速孔板308上设置有第二穿孔,第一正极加速孔板307上面加数千伏直流电的正极,在一个合适的距离处加第一负极加速孔板308,正第一正极加速孔板307和第一负极加速孔板308上开设相对应的穿孔孔径要尽量开大,但是不能影响加速性能为前提,且直线段301中加速孔板的中轴线位于同一轴线上,为了让大量的等离子体通过,且同时减少束流装置的复杂性,从而尽可能的减少系统的复杂性,从而减少故障。此外,在本实施例中上一组加速孔板的第一负极加速孔板308与下一组的第一正极加速孔板307贴在一起,之间用第一绝缘层隔开,且直线段301入口处的板为第一负极加速孔板308,能够吸引带正电的核粒子向加速器中移动。弧形段其管道就是半圆形结构,设置在第二壳体上的加速孔板摆成一个半圆,从而形成一个特殊的半圆形的偏转电场,用以将直线段301中加速的粒子束刚好偏转一个半圆直接进入下一级直线段301加速场中加速,半圆段加速板上的电压比直线段301加速板上的电压高,用以束缚粒子束,氢核粒子在直线段301和半圆段所组成的加速轨道上逐渐加速到10%的光速用以聚变反应,10%的光速其实就是阿尔法射线的速度,阿尔法射线其实就是氦原子核射线流,10%光速的氢原子核射线流代替阿尔法射线去轰击氮核,就能发生核反应生成氧原子核。
结合参见图1至图3所示,第一管道303和第二管道305相互连接,且第一管道303和第二管道305的内壁施加有正极直流电,正极直流电用于防止氢核粒子撞击到管道的壁上。
具体的,氢核粒子从氢核粒子发生装置1或上一级圆弧段302进入直线段301的第一管道303,直线段301的内壁施加有正极直流电,由于氢核粒子带正电,在管道内壁的正极电场作用下受到排斥力,此排斥力使氢核粒子的运动轨迹保持在管道中央,避免靠近管道壁,同时,第一加速板304上的第一穿孔施加的电场对氢核粒子进行加速,使其速度和动能逐级增加。氢核粒子从直线段301进入圆弧段302的第二管道305,圆弧段302的内壁同样施加有正极直流电,同样产生排斥力作用于氢核粒子,用圆弧段302的电场强制粒子转弯,使氢核粒子在圆弧段302内沿着预定的圆弧路径运动,避免撞击管道壁,而正极直流电的排斥力则进一步约束其运动轨迹,确保其在圆弧段302内稳定偏转并进入下一级直线段301。
在本实施例中,氢核粒子在直线段301和圆弧段302之间交替运动,每次经过直线段301时,受到电场的加速,速度和动能增加,在圆弧段302中,受到正极直流电的排斥力约束,改变运动方向并进入下一段直线段301继续加速,贯穿整个加速过程,正极直流电持续作用于管道内壁,为氢核粒子提供持续的排斥力,使其始终在管道中央运动,减少能量损失和粒子丢失,提高加速效率和粒子束质量。
在本实施例中,氢核粒子发生装置1产生的氢核粒子需要顺利导入回旋迁移粒子加速器3,正极直流电有助于引导氢核粒子进入第一管道303,并在进入直线段301后保持稳定的运动轨迹,避免因碰撞管道壁而丢失或能量损失,确保粒子束的完整性和质量,为后续加速过程奠定良好基础。氢核粒子发生装置1产生的氢核粒子带正电,正极直流电的存在,有助于维持氢核粒子的电荷状态稳定,防止其在与管道壁相互作用过程中发生电荷转移或中和,保证粒子始终处于可被加速的带电状态,与加速器的加速机制相匹配,提高加速效率。在直线段301中,正极直流电产生的排斥力使氢核粒子远离管道壁,集中在管道中央,从而更好地接收第一加速板304上电场的加速作用,这保证了氢核粒子在直线段301内能够高效加速,每次穿过第一穿孔都能获得足够的加速后,使速度和动能逐级增加,提高直线段301的加速效果和效率。在圆弧段302中,正极直流电作用于氢核粒子,正极直流电产生的排斥力进一步约束了氢核粒子的运动轨迹,使其在偏转作用下更稳定地沿圆弧路径运动,防止粒子因靠近管道壁而偏离预定轨道或撞击壁面,这样有助于精确控制氢核粒子的方向偏转,使其顺利进入下一段直线段301,保证多段直线段301和圆弧段302的协同加速过程顺利进行,实现粒子能量的逐步累积。此外,正极直流电对氢核粒子运动轨迹的约束和引导作用,有助于提高进入聚焦反应场4的氢核粒子束的质量和稳定性,高质量的粒子束在聚焦反应场4中能够更准确地汇聚到反应中心区域,与氮核粒子束发生高效碰撞,提高核聚变反应的概率和效率,从而增强整个设备的性能和能量输出。正极直流电使得氢核粒子在加速器内保持稳定、可控的运动轨迹,有利于精确控制氢核粒子束进入聚焦反应场4的注入位置、方向和时间,这对于实现氢核粒子束与氮核粒子束在聚焦反应场4内的精准汇聚和同步碰撞至关重要,能够更好地协调两者之间的相互作用,优化核聚变反应条件,提升设备的整体运行效果。
作为一种具体的实施方式,回旋迁移粒子加速器3整体对地绝缘,仅在第一管道303和第二管道305的内壁施加有正极直流电,也即用绝缘子,把第一管道303和第二管道305与地隔开,且绝缘子具有耐高压,使其有很高的强度。此外,圆弧段302加速板上电压要高于直线段301加速板电压,且所有加速板上的电压都是直流电,当设置有多段圆弧段302时,下一级圆弧段302加速板的电压也要高于上一级圆弧段302加速板的电压。
结合参见图1至图3所示,至少设置有两个回旋迁移粒子加速器3,两个回旋迁移粒子加速器3的氢核粒子束之间呈夹角地射向到聚焦反应场4的中心,夹角为钝角;氮核粒子束的射入方向位于夹角的角平分线上,以使两束氢核粒子束与氮核粒子束在聚焦反应场4的中心汇聚发生核反应。
具体的,每个回旋迁移粒子加速器3中的氢核粒子依次经过直线段301和圆弧段302的加速,速度和动能不断提高,在直线段301,氢核粒子受到电场的加速作用;在圆弧段302,运动方向发生改变。两束氢核粒子束从各自的加速器出发,以钝角的方向射向聚焦反应场4的中心,在聚焦反应场4的引导下,两束氢核粒子束逐渐向中心汇聚,由于聚焦反应场4的设置,氢核粒子束在接近中心时,在反应中心附近聚焦。氮核粒子束从氮核发生装置2输出后,沿角平分线方向射入聚焦反应场4,在聚焦反应场4的作用下,氮核粒子束保持相对稳定的直线运动,同时受到聚焦场的约束,逐渐向反应中心汇聚,氮核粒子束的速度相对较低,但在聚焦反应场4中,通过电场的调整,可以适当提高或降低其速度,以确保与氢核粒子束在反应中心的同步汇聚。在聚焦反应场4的中心,两束氢核粒子束和一束氮核粒子束从不同方向汇聚,氢核粒子束的钝角设置使得它们在反应中心形成一个立体的汇聚区域,而氮核粒子束位于角平分线上,能够均匀地与两束氢核粒子束接触。当三束粒子在反应中心汇聚时,由于氢核粒子束具有较高的速度和动能,它们与氮核粒子束发生碰撞,在碰撞过程中,氢核和氮核之间的相对速度达到足够高,克服库伦壁垒,发生核聚变反应。
在本实施例中,两束氢核粒子束呈钝角射向聚焦反应场4中心,能扩大氢核粒子在反应场内的分布范围,增加与氮核粒子相遇的机会,从而提高核聚变反应发生的概率,这种布局使氢核粒子束覆盖更大的立体区域,提高了反应的几何截面。氢核粒子束和氮核粒子束在聚焦反应场4中心汇聚,可以优化各粒子束的密度分布,氢核粒子束的钝角设置使氢核粒子在反应中心形成一个较为均匀的分布,而氮核粒子束位于角平分线上,能够均匀地与两束氢核粒子束混合,增加粒子间的相互作用机会,进一步提高反应概率。两束氢核粒子束呈钝角对称分布,与位于角平分线上的氮核粒子束形成平衡的几何布局。这种对称性有助于抵消粒子束在汇聚过程中的不对称力和干扰因素,使三束粒子在反应中心的汇聚更加平稳和对称,减少因粒子束偏移或抖动导致的反应不稳定因素。稳定的粒子束汇聚方式能够保证能量的稳定输入到反应区域,氢核粒子束和氮核粒子束按照预定的路径和速度汇聚,确保在反应中心持续提供稳定的能量,有利于维持核聚变反应的平稳进行,减少能量波动对反应的影响。合理配置氢核粒子束和氮核粒子束的设置,可以充分发挥各装置的优势,实现设备各部分的高效协同,回旋迁移粒子加速器3能够提供高能量的氢核粒子束,而聚焦反应场4则负责精确汇聚和反应控制,两者的协同作用提高了整个设备的性能和效率。
结合参见图1至图3所示,聚焦反应场4的中心具有核反应区域,核反应区域设置有第三加速板6,第三加速板6包括第二正极加速孔板和第二负极加速孔板,第二负极加速孔板朝向氢核粒子束和氮核粒子束,以使氢核粒子束和氮核粒子束在核反应区域处发生核反应。
具体的,聚焦反应场4是本装置核反应的最终场所,原理主要是模拟恒星发光核心的物理条件,以太阳为例其内部核心处在很大的压强和极高的温度,但是本质是极大的压力和极高的温度就是让反应的原子核速度快到能突破原子核间的库伦壁垒从而迫使原子核达到强力范围内聚变,根据这个原理,聚焦反应场4将人为制造一个区域让大量的氢核和氮核发生反应。本设备选的是氮与氢的核聚变反应,其产物为氧元素和大量辐射不产生中子,因此聚焦反应场4不需要设置防中子流的设置,当两束氢核粒子束分别从各自的回旋迁移粒子加速器3中射出,以钝角的方向向聚焦反应场4中心运动,在进入聚焦反应场4之前,氢核粒子束已经具有较高的速度和动能,沿着预定的轨迹向反应中心汇聚。氮核粒子束从氮核发生装置2输出后,沿夹角的角平分线方向射入聚焦反应场4,氮核粒子束的速度相对较低,但在聚焦反应场4的作用下逐渐加速并向反应中心汇聚。第三加速板6包括第二正极加速孔板和第二负极加速孔板,其中第二负极加速孔板朝向氢核粒子束和氮核粒子束,当粒子束进入核反应区域时,第三加速板6对粒子束进行最后阶段的加速。氢核粒子束进入聚焦反应场4后,受到第三加速板6的加速作用,由于氢核粒子带正电,它们被第二负极加速孔板吸引,穿过第三加速板6时获得额外的加速后,速度和动能进一步增加。氮核粒子束同样受到第三加速板6的加速作用,氮核粒子也带正电,因此它们同样被第二负极加速孔板吸引,在穿过第三加速板6时获得加速,速度和动能得到提升。在第三加速板6的加速作用下,两束氢核粒子束和氮核粒子束的速度进一步提高,它们在聚焦反应场4中心的核反应区域汇聚。此时,三束粒子束的运动方向和速度更加集中,粒子间的相对速度更大,有助于克服库伦壁垒,提高核聚变反应的概率。在核反应区域,由于第三加速板6的加速作用,氢核粒子束和氮核粒子束以更高的速度和动能发生碰撞,在碰撞过程中,氢核和氮核之间的相对速度足够高,突破库伦壁垒,在强核力作用下发生核聚变反应。
在本实施例中,第三加速板6为氢核粒子束和氮核粒子束提供了最后阶段的加速,在核反应区域,粒子需要具备足够高的能量才能克服库伦壁垒并引发核聚变反应,第三加速板6通过加速粒子,使其速度和动能进一步增加,从而提高了粒子间的相对速度和碰撞能量,增加了核聚变反应发生的概率。第三加速板6能够使氢核粒子束和氮核粒子束在进入核反应区域时的能量分布更加均匀和集中。这有助于提高核聚变反应的效率,因为在能量分布均匀的情况下,更多的粒子能够达到引发核反应所需的能量阈值。第三加速板6的设置有助于将氢核粒子束和氮核粒子束进一步聚焦到核反应区域的中心,通过加速作用,粒子束的轨迹更加集中,减少了粒子间的分散和偏离,使更多的粒子能够在反应中心附近发生碰撞,从而提高了核聚变反应的概率。第三加速板6对氢核粒子束和氮核粒子束的运动方向起到了引导和修正的作用,在聚焦反应场4中,粒子束可能会受到各种因素的影响而发生微小的偏移或抖动。第三加速板6通过加速过程中的电场作用,对粒子束的方向进行微调,确保其准确地汇聚到核反应区域的中心,提高了反应的稳定性,第三加速板6能够使氢核粒子束和氮核粒子束在时间和空间上更好地同步汇聚到核反应区域。通过精确控制加速电压,可以确保两束氢核粒子和氮核粒子同时到达反应中心,增加它们之间的相互作用时间,从而提高核聚变反应的效率。
作为一种具体的实施方式,速度达到光速的10%的氢核等离子流至少限定为两束,加速后达到光速的10%的氢核等离子流也可以提高反应功率,但是要增加相应的设备,要与现场实际需求相结合,要注意建造成本和系统稳定;反应功率的大小还与这三股等离子体的密度有关,单位时间内输入的等离子体越多当然反应功率越大,反之则越小,因此控制核聚变反应的功率可以转化为反应原料(也即增加粒子束)的输入多少来控制。
结合参见图1至图3所示,核反应区域还设置有热交换装置,热交换装置用于冷却和吸收核反应所释放的热能;聚焦反应场4的废料排出路径上设置有撞击板7,撞击板7将核反应后的等离子体还原成氧原子被排出聚焦反应场4。
具体的,两束氢核粒子束和氮核粒子束在聚焦反应场4的中心汇聚,氢核粒子束从两个回旋迁移粒子加速器3以钝角方向射入,氮核粒子束沿夹角的角平分线方向射入,在第三加速板6的加速作用下,粒子束的速度和动能进一步提高,克服库伦壁垒,在强核力作用下发生核聚变反应。氢核(质子)和氮核发生聚变反应,生成氧核、碳核和氦核等产物,这些产物以高温高速的等离子体形式释放出来,同时伴随着大量热能的产生。热交换装置位于核反应区域,用于冷却和吸收核反应所释放的热能,当高温等离子体与热交换装置接触时,热交换装置通过传导、对流或辐射等方式吸收热量。核反应后的等离子体通过废料排出路径排出聚焦反应场4,在排出过程中,等离子体首先经过热交换装置,部分热量被吸收,温度降低,等离子体随后撞击到设置在废料排出路径上的撞击板7,撞击板7由特殊材料制成,能够承受高温和高速等离子体的冲击,撞击过程中,等离子体中的带电粒子与撞击板7中的原子发生相互作用,失去能量并被还原成中性的氧原子或分子。还原后的氧以气体形式排出聚焦反应场4,可以通过排气系统进行收集和处理,氧气可以被直接排放到大气中,或者根据需要进行进一步的处理和利用。
在本实施例中,设置热交换装置和撞击板7在核聚变反应过程中发挥着至关重要的作用,显著提升了整个系统的效能与安全性,热交换装置高效吸收核反应释放的热能,防止反应区域过热,确保反应稳定进行,同时将热能转化为电能或供给其他热能需求设备,实现能源的高效利用。撞击板7则将反应后的高温高速等离子体减速、冷却,并将其还原成中性原子或分子,便于废料的收集与处理,减少对下游设备的损害。二者协同作用,保障了核聚变反应的平稳运行、能量的有效转换与废料的安全管理。
结合参见图1至图4所示,氢核粒子发生装置1和氮核发生装置2均包括发生壳体201、导向电场202、抽真空装置203和多个交流电极204,导向电场202的正电极和负电极分别设置在发生壳体201的两端,多个交流电极204间隔设置在发生壳体201上,以使导向电场202的正电极将离子中的电子除去,导向电场202的负电极将带正电的核粒子排出发生壳体201;抽真空装置203将未电离的气体排出发生壳体201中。
具体的,氢气从外部气源(如储氢罐)通过管道或阀门导入到发生壳体201内部,此时,氢气处于常温常压状态,主要成分为氢分子,导向电场202的正电极和负电极分别设置在发生壳体201的两端,正电极施加高电压,吸引氢气中的电子,使氢分子发生电离,氢分子在正电极的强电场作用下,释放出电子变成带正电的氢离子,这一过程通常需要较高的电压来克服氢分子的电离能。多个交流电极204间隔设置在发生壳体201上,施加交流电压,交流电场可以增强电离过程的效率,使更多的氢分子被电离,交流电场的交变特性能够不断改变电场方向,扰动气体中的粒子,增加氢分子与正电极之间的碰撞机会,促进电离过程。导向电场202的负电极位于发生壳体201的另一端,带正电的氢离子在电场力的作用下被加速并向负电极运动,使得氢离子能够通过并被导向发生壳体201的出口。在负电极的加速和导向作用下,带正电的氢离子形成束流,即氢核粒子束,此时的氢核粒子束具有一定的速度和方向性,准备被输送到后续的回旋迁移粒子加速器3中进行进一步的加速,抽真空装置203连接在发生壳体201上,用于抽出未被电离的氢气分子和其他杂质气体,减少未电离气体对后续加速过程的干扰。同理的,氮核发生装置2电离出带正电的氮核粒子是同样的过程。
在本实施例中,导向电场202的正电极和负电极分别设置在发生壳体201两端,正电极施加高电压将氢分子中的电子除去,使其电离成带正电的氢离子,多个交流电极204间隔设置在发生壳体201上并施加交流电压,进一步增强电离效果,使更多的氢分子被电离,提高了氢气的电离效率,为后续的氢核粒子提取和加速提供了充足的粒子源。导向电场202的负电极将带正电的氢离子加速并导向发生壳体201的出口,形成稳定的氢核粒子束,交流电极204的辅助作用有助于控制氢核粒子束的方向和发散度,使其以较为稳定和集中的方式输出,为后续的加速过程提供质量可靠的粒子束。抽真空装置203将未被电离的氢气分子和其他杂质气体排出发生壳体201,提高了发生壳体201内氢气的电离效率,减少了未电离气体对后续加速过程的干扰,保证了氢核粒子束的纯度和质量。通过导向电场202和交流电极204的共同作用,可以对氢核粒子束的速度、方向和能量分布进行一定的调控,使其具有较好的单能性和方向性,提高了粒子束的质量和性能,有利于后续的加速和聚焦过程。氢核粒子发生装置1将导向电场202、交流电极204和抽真空装置203等功能部件集成在一个发生壳体201内,形成了一个相对独立且紧凑的系统,这种集成化设置有助于减少设备的占用空间,提高设备的整体性和可维护性,便于与其他装置进行连接和协同工作。
作为一种具体的实施方式,发生壳体201与导向电场202和交流电极204之间同样是绝缘的,绝缘强度至少是导向电场202电压、交流电极204电压最大值的三倍,交流电极204的电压为氢气的起晕电压,起晕电压是所需的最低临界电压,交流电极204电压必须≥氢气起晕电压,导向电场202(直流或低频)不直接参与放电,而是将电离产生的离子/电子定向迁移至处理区域,由于起晕电压跟交流电极204间的距离有关,因此要注意建造容易程度以及不能导通为原则设置之间的距离。
本领域的技术人员容易理解的是,在不冲突的前提下,上述各有利方式可以自由地组合、叠加。
以上仅为本发明的较佳实施例而已,并不用以限制本发明,凡在本发明的精神和原则之内所作的任何修改、等同替换和改进等,均应包含在本发明的保护范围之内。以上仅是本发明的优选实施方式,应当指出,对于本技术领域的普通技术人员来说,在不脱离本发明技术原理的前提下,还可以做出若干改进和变型,这些改进和变型也应视为本发明的保护范围。



